Atacado Caixa de desodorização biológica

  • Caixa de desodorização biológica

Caixa de desodorização biológica

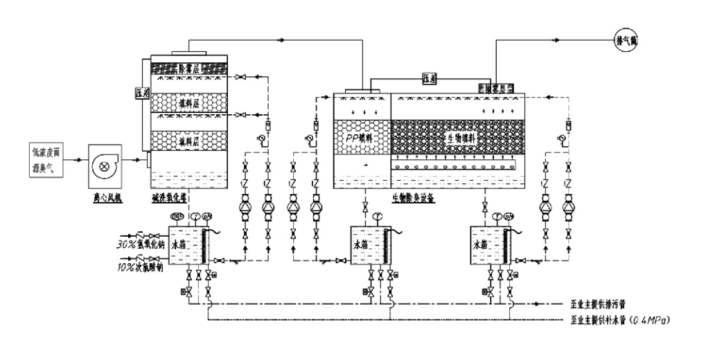
Fluxo do Processo

Gás odorífero → Sistema de coleta → Sistema de pré-lavagem → Sistema de filtragem → Ventilador centrífugo → Sistema de descarga
Sistema de circulação Sistema de umidificação

Áreas de Aplicação para Processos de Controle de Odores
Fazendas pecuárias;
Plantas de processamento de alimentos;
Instalações para eliminação inofensiva de animais mortos;
Plantas químicas;
Estações de tratamento de águas residuais;
Fábricas de alimentos e outros locais geram gases malcheirosos.
Estações de transferência de resíduos;

Nota: Este processo é aplicável principalmente para o tratamento de gases fétidos compostos por compostos contendo enxofre (H₂S, SO₂, mercaptanos, sulfetos, etc.), compostos contendo nitrogênio (NH₃, trimetilamina, amidas, etc.), halogênios e seus derivados (gás cloro, hidrocarbonetos halogenados, etc.).

Descrição do produto: Explicação dos princípios do processo de desodorização biológica e características de desempenho

A unidade combinada de lavagem biológica e desodorização por filtração integra três tecnologias biológicas: lavagem biológica, filtração biológica por gotejamento e filtração biológica. Este novo dispositivo composto de desodorização biológica foi desenvolvido sintetizando as vantagens dessas três técnicas biológicas. Os gases odoríferos entram na zona de lavagem através da entrada, onde são submetidos a tratamento preliminar com água ou soluções concentradas de lavagem química. Esta zona de lavagem completa a absorção de produtos químicos solúveis em água, remoção de poeira e umidificação dos gases odoríferos. Os gases malcheirosos não removidos seguem então para a zona de filtração do leito do biofiltro de vários estágios. À medida que passam pela camada filtrante, os poluentes são transferidos da fase gasosa para a superfície do biofilme:
a) Sob a ação da água pulverizada, os gases malcheirosos entram em contato e se dissolvem na película de água do material de embalagem úmido (meio biológico).
b) Os componentes fétidos que entram no biofilme são degradados dentro do material de embalagem através da absorção e decomposição microbiana.
c) Os microrganismos utilizam componentes fétidos absorvidos como fonte de energia para posterior reprodução. Esses três processos ocorrem simultaneamente, garantindo que todo o sistema
atende aos padrões de emissão.

Determinação dos Parâmetros do Processo

1. Seleção de bombas de água
2. Altura da embalagem: Aproximadamente 0,8–1,2 m
3. Velocidade do gás
Tempo de residência do gás dentro do equipamento: 5–25 segundos (Nosso equipamento normalmente atinge mais de 20 segundos de tempo de residência da torre vazia)
Velocidade do gás controlada entre 0,2–0,5 m/s. (A velocidade do gás da torre é a velocidade linear do gás misturado calculada com base na área da seção transversal da torre vazia; o volume máximo de gás ocorre na base da torre, normalmente usado para cálculo.)
Nosso equipamento emprega empacotamento orgânico polimérico esférico, D=50 mm, (voidage) = 0,73
O volume e a altura efetivos do biofiltro e do material de bioenchimento devem ser calculados utilizando a seguinte fórmula:
V=QT/3600
H = VT/3600
Onde:
V = Volume efetivo da camada de empacotamento (m³)
Q = Vazão de gás odorífero (m³/h)
T = Tempo (s) de residência da torre vazia
H = Altura da camada de empacotamento (m)
V = Velocidade do gás da torre vazia (m/s)

Vantagens de desempenho do controle biológico de odores

● Alta eficiência de tratamento e remoção superior de odores
O equipamento de controle de odores de filtração microbiana elimina efetivamente poluentes específicos, como sulfeto de hidrogênio, amônia e metil mercaptano, proporcionando excelente remoção de odores com uma eficiência superior a 95%.
Ele atende aos mais rigorosos requisitos ambientais de controle de odores em diversas regiões, sob quaisquer condições sazonais ou climáticas.
● Processo de Desodorização Avançado e Racional
O processo de desodorização avançado e racional garante que as emissões finais sejam inofensivas para humanos e animais. Esta tecnologia amiga do ambiente não causa poluição secundária.
● Atividade Microbiana
Apenas uma pequena quantidade de agente nutriente é necessária durante a operação inicial. Os microrganismos mantêm a atividade ideal absorvendo nutrientes dos gases de exaustão.
● Alta tolerância a cargas de choque
O sistema se ajusta automaticamente às concentrações máximas de gases de escape, garantindo operação microbiana contínua com forte tolerância à carga de choque. Isto representa a característica mais distintiva e a vantagem do equipamento de desodorização por filtração microbiana por spray em comparação com outros métodos.
● Vida útil prolongada da mídia biológica
Meios biológicos especialmente processados exibem alta área superficial específica, facilitam a formação e o desprendimento do biofilme, resistem à corrosão e à biodegradação, fornecem excelente isolamento térmico, apresentam alta porosidade, queda mínima de pressão e distribuição eficiente de gás/água. A vida útil chega a 8–10 anos.
● Operação simples, livre de manutenção
Não requer pessoal dedicado ou manutenção de rotina. Custos operacionais extremamente baixos com gerenciamento conveniente. Capaz de operação contínua 24 horas ou uso intermitente.
Componentes com desgaste mínimo garantem uma manutenção excepcionalmente simples.

Grupo Co. da proteção ambiental de Hangzhou Lvran, Ltd.

  • 1000+

    Clientes da unidade de serviço

  • 2000+

    Casos Nacionais de Engenharia

Hangzhou Lvran Environmental Protection Group Co., Ltd. é um fornecedor abrangente de serviços de engenharia de sistemas de tratamento de gases residuais e fabricante de equipamentos, integreo P&D, serviços técnicos, design, produção, instalação de engenharia e serviço pós-venda.

We are China Caixa de desodorização biológica Suppliers and Wholesale Caixa de desodorização biológica Exporter, Company. O Grupo é uma empresa nacional de alta tecnologia, uma empresa de ciência e tecnologia da província de Zhejiang, um centro regional de P&D e uma unidade de crédito com classificação AAA. Ela detém mais de 30 patentes de modelos de utilidade, inúmeras patentes de invenção e direitos autorais de software. O Grupo tem colaborações técnicas de P&D de longa data com universidades e instituições nacionais, incluindo o "Centro de P&D de Inovação Ambiental" estabelecido com a Universidade de Ciência e Tecnologia de Anhui e o "Centro de P&D de Novas Tecnologias Ambientais e Energia de Plasma" desenvolvido em conjunto com a Universidade de Ciência e Tecnologia de Zhejiang. O Grupo estabeleceu sua própria base de P&D e produção para colaboração técnica aprofundada. O Grupo possui tecnologia central de tratamento de gás VOC, possui qualificação de contratação geral de Nível 2 para construção de obras públicas municipais, licença de produção de segurança, qualificação de projeto especial Classe B para controle de poluição ambiental na província de Zhejiang, qualificações de serviços de mão de obra não classificadas e contratação especializada para projetos especiais. O Grupo é certificado pela ISO9001 para qualidade internacional, ISO14001 para gestão ambiental e ISO45001 para saúde e segurança ocupacional.

HONRA E CERTIFICADO

As seguintes homenagens representam nosso brilhantismo. Conquistamos clientes com produtos de alta qualidade e recebemos elogios do mercado e de todas as esferas da vida com bons serviços.

  • Uma unidade básica e reator de alto campo elétrico tipo placa para evitar vazamento ao longo da superfície
  • Um dispositivo de reação para sintetizar metanol usando dióxido de carbono e água e um método para sintetizar metanol usando dióxido de carbono e água
  • Precipitador eletrostático autolimpante
  • Um ventilador de alta pressão resistente à corrosão com função de ajuste da direção do vento
  • Um ventilador ajustável e autolimpante de alta capacidade
  • Sistema combinado de controle de pré-tratamento de gases de escape de gaseificação catalítica
  • Sistema de purificação e tratamento de gases de escape de campo eletrostático contínuo de limpeza a vapor
  • Sistema de equipamento de purificação de gases de escape de fotólise UV de plasma de baixa temperatura
  • Certificado de registro de marca
Notícias e eventos recentes
Compartilhe com você
Ver mais notícias